
CIRCUIT DESCRIPTION
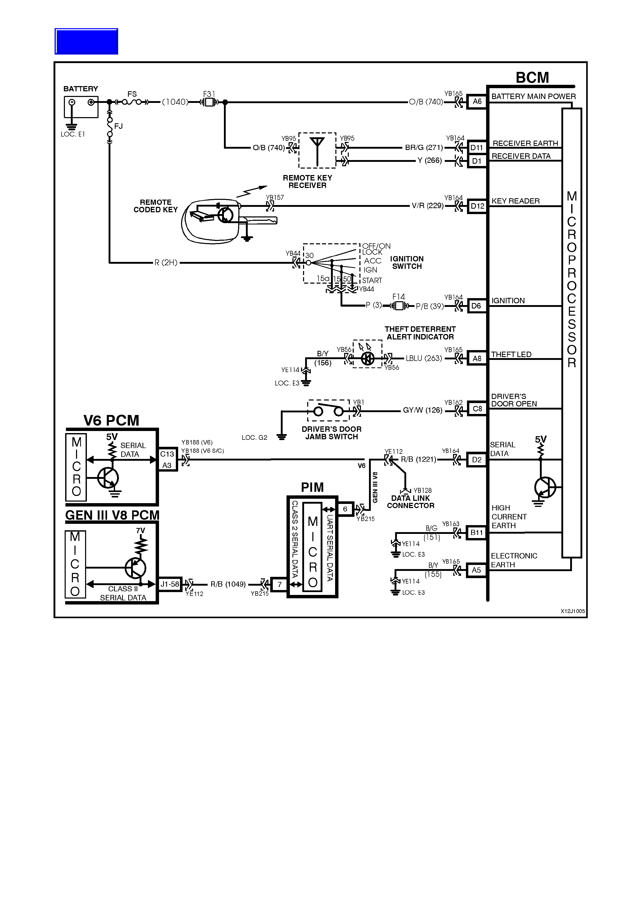
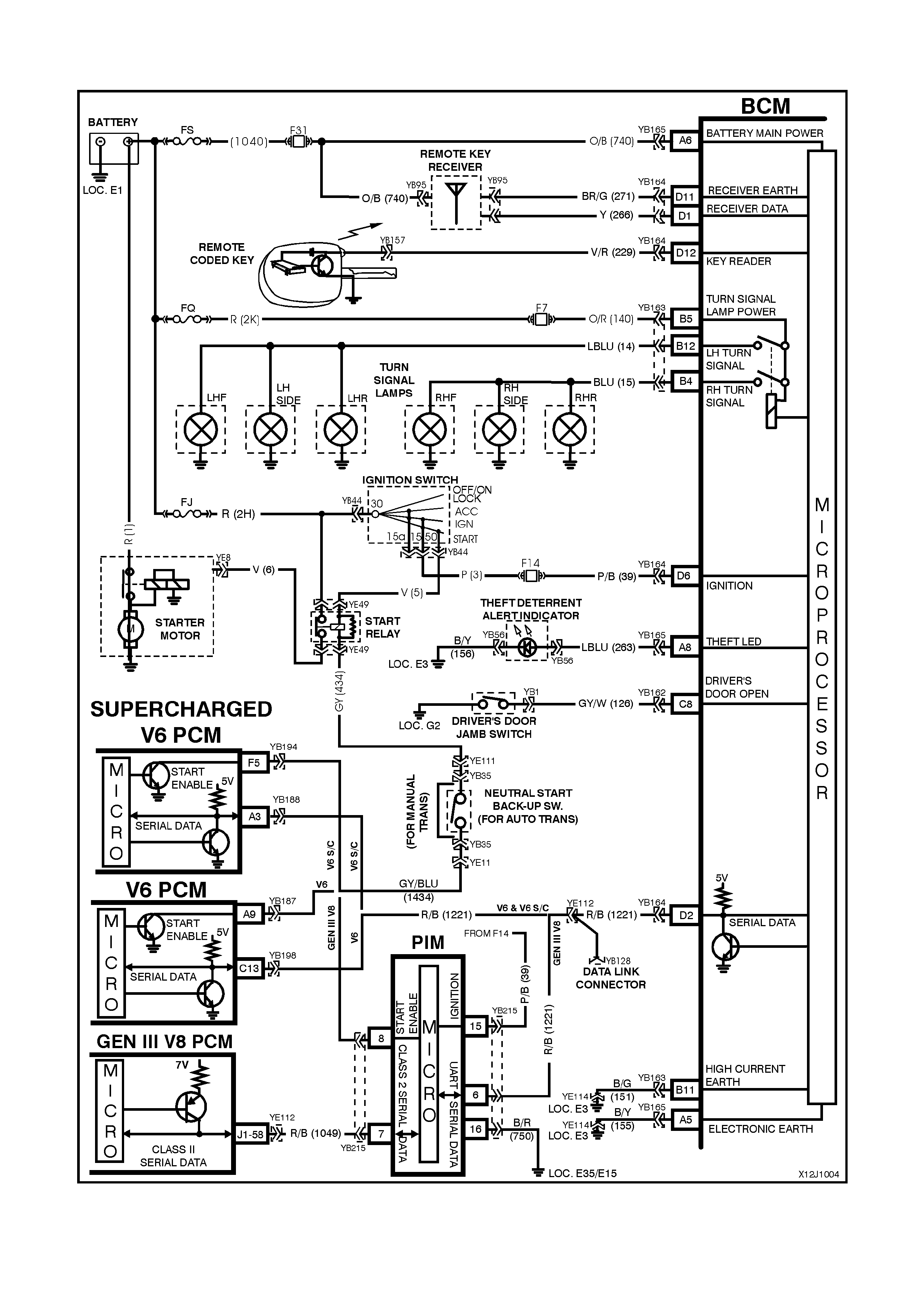
The theft deterrent system can be armed by pressing the lock button on the remote coded key when the driver’s
door is clos ed or passively armed autom atically by the BCM 30 seconds after the ignition is switched off . W hen the
system is armed, the Powertrain Control Module (PCM)(V6 and V6 supercharged engine) or Powertrain Interface
Module (PIM)(GEN III V8 engine) prevents the engine from starting.
The theft deterrent system can be disarmed in two ways:-
1. By pressing the unlock button on the remote coded key. This will unlock doors, turn the interior light on and
disarm the system for 30 seconds.
2. By inserting the remote coded key into the ignition switch cylinder and turning the ignition to the ON position.
This causes the BCM to read a security code serial data output from the remote coded key contact pin, via the
remote coded key reader assembly.
Should the s ystem not disar m (thef t deterrent LED of f) when the ignition switch is turned to the ON position (ie. due
to a m is aligned or f aulty remote coded key reader or faulty remote c oded key), then press the loc k or unlock button
on the remote key to disarm the theft deterrent system.
The remote coded key is powered by it’s own internal battery. If the battery fails, the remote coded key can be
powered by the rem ote coded k ey reader once the k ey is ins erted into the ignition cylinder and turned to either the
ON or START positions.
When pressing the lock button on the remote coded key to arm the system, the indicators will flash once and the
theft deterrent alert indicator (LED) will begin to flash.
W hen pres sing the unlock button on the rem ote coded key to disarm the system, the indicators will flash twice and
the theft deterrent alert indicator (LED) will go out.
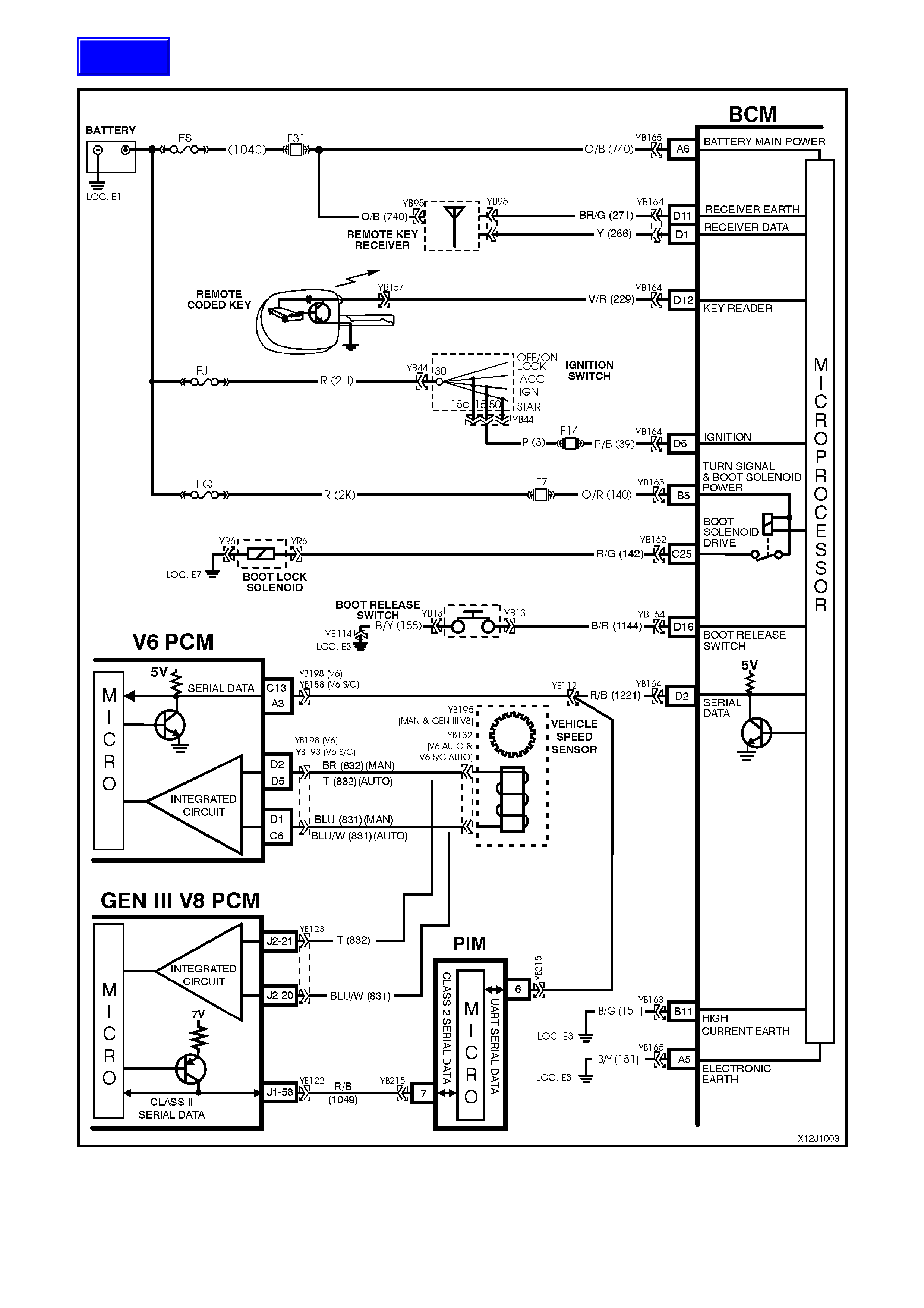
On vehic les with V6 and V6 supercharged engines, when the ignition switch is tur ned to the ON position, the BCM
polls the PCM and sends an encrypted BCM/Key sec urity code (The s ecurity code is rec eived via the BCM slip ring
or re mote receiver in the event of no slip ring com m unication). T he PCM com pares the rec eived security code with
it’s stor ed security code and if the codes m atch, the PCM will enable injector fuelling and continue engine crank ing.
The PCM will return an OK TO START message, which tells the BCM to jump from SHORT LOOP mode to the
LONG LOOP mode.
On vehicles with GEN III V8 engines, when the ignition switch is turned to the ON position, the BCM polls the PIM
and sends an encrypted BCM/Key security code (The security code is received via the BCM slip ring or remote
receiver in the event of no slip ring comm unication). The PIM compares the received security code with it’s stored
security code and if the c odes match, the PIM will continue engine cr anking and send a s eparate enc rypted security
code to the PCM. T he PCM com pares this c ode with its stored security code and if the codes m atch, the PCM will
enable injector fuelling to continue. The PIM will return an OK TO START message, which tells the BCM to jump
from SHORT LOOP mode to the LONG LOOP mode.
TEST DESCRIPTION
The numbers below refer to step numbers in the following diagnostic chart.
1-10 . Functional check of system.
11. Checks if doors are not locking due to central door locking system or remote receiver/remote key.
12. Re-synchronisation of remote key rolling code in event of rolling code misalignment.
14. Uses TECH 2 to operate indicators (establish whether problem is with the BCM or other external problem).
15. Checks turn signal input at input to BCM.
16. Checks turn signal output at output of BCM when commanded by TECH 2.
17. Uses TECH 2 to operate the theft deterrent LED (establish whether problem is with the BCM or other
external problem).
18. Checks for theft deterrent LED output drive form the BCM when commanded by TECH 2.
19. Checks for short to earth in circuit 263 causing LED to be faulty.
20. Checks circuit 263.
21. Checks circuit 156 for open to establish if circuit is faulty or theft deterrent LED is faulty.
22. Checks if problem is confined to the key reader or remote serial data transfer.
23. Checks for poor remote coded key shaft earth contact.
24. Checks for poor contact of remote coded key pin with remote coded key reader.
25. Checks if problem is with remote coded key by trying a known good remote coded key.
26. Checks for BCM signal at remote key reader.
27. Checks ignition switch/cylinder earth.
28. Uses TECH 2 to check IGNITION ON signal at microprocessor of BCM.
29. Checks circuit 229 for open to establish if circuit is faulty or BCM is faulty.
30. Checks for short to earth in circuit 229.
31. Checks ignition ON signal at input to BCM.
32. Uses TECH 2 to check for PASSIVE MODE OFF signal at microprocessor of BCM to establish if fault is
with the BCM or PCM.
33. Continuation of functional check for vehicles with GEN III V8 engines.